基于新型混凝土约束模型的圆形双钢管混凝土柱火灾数值模拟

IF 2.4 3区 工程技术 Q2 ENGINEERING, MULTIDISCIPLINARY
Hongjie Zhu, Shicai Chen, Mizan Ahmed, Qing Quan Liang
{"title":"基于新型混凝土约束模型的圆形双钢管混凝土柱火灾数值模拟","authors":"Hongjie Zhu,&nbsp;Shicai Chen,&nbsp;Mizan Ahmed,&nbsp;Qing Quan Liang","doi":"10.1007/s10694-024-01674-x","DOIUrl":null,"url":null,"abstract":"<div><p>The internal circular steel tube provides considerable confinement to the core concrete in a Circular Concrete-Filled Double Steel Tubular (CCFDST) column exposed to fire. However, no constitutive model has been developed for the core concrete at elevated temperatures considering confinement. This paper develops a numerical modeling method for fire resistance of CCFDST columns exposed to fire, which incorporates a confinement-dependent model for concrete at elevated temperatures. The confinement-dependent model is implemented through a MATLAB algorithm. The algorithm incorporates several segments: an average temperature model is proposed to address the temperature-gradient problem within a CCFDST column; the temperature-dependent failure criterion is formulated for determining the compressive strength of confined concrete; the temperature-dependent axial-to-lateral strain relation is established; equations are derived for calculating the instantaneous confining stress on the core concrete exerted by the inner steel tube; and an automatic error-control algorithm is designed to enforce the accuracy of the proposed stress–strain model for the core concrete. To verify the proposed model, the finite element model developed using ABAQUS is presented, which incorporates the proposed constitutive model for the core concrete. The comparative analysis shows that the developed finite element model predicts well with the existing test results. This suggests that the proposed model is reliable and can be implemented in numerical models for the fire performance simulations of CCFDST columns.</p></div>","PeriodicalId":558,"journal":{"name":"Fire Technology","volume":"61 4","pages":"2105 - 2137"},"PeriodicalIF":2.4000,"publicationDate":"2024-10-29","publicationTypes":"Journal Article","fieldsOfStudy":null,"isOpenAccess":false,"openAccessPdf":"","citationCount":"0","resultStr":"{\"title\":\"Numerical Modeling of Circular Concrete-Filled Double Steel Tubular Columns Under Fire Incorporating a New Concrete Confinement Model\",\"authors\":\"Hongjie Zhu,&nbsp;Shicai Chen,&nbsp;Mizan Ahmed,&nbsp;Qing Quan Liang\",\"doi\":\"10.1007/s10694-024-01674-x\",\"DOIUrl\":null,\"url\":null,\"abstract\":\"<div><p>The internal circular steel tube provides considerable confinement to the core concrete in a Circular Concrete-Filled Double Steel Tubular (CCFDST) column exposed to fire. However, no constitutive model has been developed for the core concrete at elevated temperatures considering confinement. This paper develops a numerical modeling method for fire resistance of CCFDST columns exposed to fire, which incorporates a confinement-dependent model for concrete at elevated temperatures. The confinement-dependent model is implemented through a MATLAB algorithm. The algorithm incorporates several segments: an average temperature model is proposed to address the temperature-gradient problem within a CCFDST column; the temperature-dependent failure criterion is formulated for determining the compressive strength of confined concrete; the temperature-dependent axial-to-lateral strain relation is established; equations are derived for calculating the instantaneous confining stress on the core concrete exerted by the inner steel tube; and an automatic error-control algorithm is designed to enforce the accuracy of the proposed stress–strain model for the core concrete. To verify the proposed model, the finite element model developed using ABAQUS is presented, which incorporates the proposed constitutive model for the core concrete. The comparative analysis shows that the developed finite element model predicts well with the existing test results. This suggests that the proposed model is reliable and can be implemented in numerical models for the fire performance simulations of CCFDST columns.</p></div>\",\"PeriodicalId\":558,\"journal\":{\"name\":\"Fire Technology\",\"volume\":\"61 4\",\"pages\":\"2105 - 2137\"},\"PeriodicalIF\":2.4000,\"publicationDate\":\"2024-10-29\",\"publicationTypes\":\"Journal Article\",\"fieldsOfStudy\":null,\"isOpenAccess\":false,\"openAccessPdf\":\"\",\"citationCount\":\"0\",\"resultStr\":null,\"platform\":\"Semanticscholar\",\"paperid\":null,\"PeriodicalName\":\"Fire Technology\",\"FirstCategoryId\":\"5\",\"ListUrlMain\":\"https://link.springer.com/article/10.1007/s10694-024-01674-x\",\"RegionNum\":3,\"RegionCategory\":\"工程技术\",\"ArticlePicture\":[],\"TitleCN\":null,\"AbstractTextCN\":null,\"PMCID\":null,\"EPubDate\":\"\",\"PubModel\":\"\",\"JCR\":\"Q2\",\"JCRName\":\"ENGINEERING, MULTIDISCIPLINARY\",\"Score\":null,\"Total\":0}","platform":"Semanticscholar","paperid":null,"PeriodicalName":"Fire Technology","FirstCategoryId":"5","ListUrlMain":"https://link.springer.com/article/10.1007/s10694-024-01674-x","RegionNum":3,"RegionCategory":"工程技术","ArticlePicture":[],"TitleCN":null,"AbstractTextCN":null,"PMCID":null,"EPubDate":"","PubModel":"","JCR":"Q2","JCRName":"ENGINEERING, MULTIDISCIPLINARY","Score":null,"Total":0}
引用次数: 0

摘要

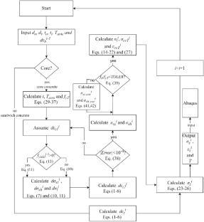
在圆形双钢管混凝土(CCFDST)柱中,内部圆钢管为暴露在火灾中的核心混凝土提供了相当大的限制。然而,没有本构模型已开发的核心混凝土在高温下考虑约束。本文开发了一种CCFDST柱在火灾中耐火性能的数值模拟方法,该方法结合了高温下混凝土的约束依赖模型。通过MATLAB算法实现了约束相关模型。该算法包含几个部分:提出了一个平均温度模型来解决CCFDST列内的温度梯度问题;建立了确定约束混凝土抗压强度的温度相关破坏准则;建立了随温度变化的轴侧向应变关系;推导了内钢管对核心混凝土施加瞬时围应力的计算公式;设计了一种自动误差控制算法,以提高所提出的核心混凝土应力-应变模型的准确性。为了验证所提出的模型,利用ABAQUS建立了包含所提出的核心混凝土本构模型的有限元模型。对比分析表明,所建立的有限元模型与已有的试验结果吻合较好。这表明该模型是可靠的,可以在CCFDST柱防火性能模拟的数值模型中实现。
本文章由计算机程序翻译,如有差异,请以英文原文为准。

Numerical Modeling of Circular Concrete-Filled Double Steel Tubular Columns Under Fire Incorporating a New Concrete Confinement Model

Numerical Modeling of Circular Concrete-Filled Double Steel Tubular Columns Under Fire Incorporating a New Concrete Confinement Model

The internal circular steel tube provides considerable confinement to the core concrete in a Circular Concrete-Filled Double Steel Tubular (CCFDST) column exposed to fire. However, no constitutive model has been developed for the core concrete at elevated temperatures considering confinement. This paper develops a numerical modeling method for fire resistance of CCFDST columns exposed to fire, which incorporates a confinement-dependent model for concrete at elevated temperatures. The confinement-dependent model is implemented through a MATLAB algorithm. The algorithm incorporates several segments: an average temperature model is proposed to address the temperature-gradient problem within a CCFDST column; the temperature-dependent failure criterion is formulated for determining the compressive strength of confined concrete; the temperature-dependent axial-to-lateral strain relation is established; equations are derived for calculating the instantaneous confining stress on the core concrete exerted by the inner steel tube; and an automatic error-control algorithm is designed to enforce the accuracy of the proposed stress–strain model for the core concrete. To verify the proposed model, the finite element model developed using ABAQUS is presented, which incorporates the proposed constitutive model for the core concrete. The comparative analysis shows that the developed finite element model predicts well with the existing test results. This suggests that the proposed model is reliable and can be implemented in numerical models for the fire performance simulations of CCFDST columns.

求助全文
通过发布文献求助,成功后即可免费获取论文全文。 去求助
来源期刊
Fire Technology
Fire Technology 工程技术-材料科学:综合
CiteScore
6.60
自引率
14.70%
发文量
137
审稿时长
7.5 months
期刊介绍: Fire Technology publishes original contributions, both theoretical and empirical, that contribute to the solution of problems in fire safety science and engineering. It is the leading journal in the field, publishing applied research dealing with the full range of actual and potential fire hazards facing humans and the environment. It covers the entire domain of fire safety science and engineering problems relevant in industrial, operational, cultural, and environmental applications, including modeling, testing, detection, suppression, human behavior, wildfires, structures, and risk analysis. The aim of Fire Technology is to push forward the frontiers of knowledge and technology by encouraging interdisciplinary communication of significant technical developments in fire protection and subjects of scientific interest to the fire protection community at large. It is published in conjunction with the National Fire Protection Association (NFPA) and the Society of Fire Protection Engineers (SFPE). The mission of NFPA is to help save lives and reduce loss with information, knowledge, and passion. The mission of SFPE is advancing the science and practice of fire protection engineering internationally.
×
引用
GB/T 7714-2015
复制
MLA
复制
APA
复制
导出至
BibTeX EndNote RefMan NoteFirst NoteExpress
×
提示
您的信息不完整,为了账户安全,请先补充。
现在去补充
×
提示
您因"违规操作"
具体请查看互助需知
我知道了
×
提示
确定
请完成安全验证×
copy
已复制链接
快去分享给好友吧!
我知道了
右上角分享
点击右上角分享
0
联系我们:info@booksci.cn Book学术提供免费学术资源搜索服务,方便国内外学者检索中英文文献。致力于提供最便捷和优质的服务体验。 Copyright © 2023 布克学术 All rights reserved.
京ICP备2023020795号-1
ghs 京公网安备 11010802042870号
Book学术文献互助
Book学术文献互助群
群 号:604180095
Book学术官方微信