一种基于q-Z源的改进双向三端口转换器用于电池辅助太阳能光伏应用

IF 1.6 3区 工程技术 Q3 ENGINEERING, ELECTRICAL & ELECTRONIC
Indrojeet Chakraborty, Sreejith S, Sovit Kumar Pradhan
{"title":"一种基于q-Z源的改进双向三端口转换器用于电池辅助太阳能光伏应用","authors":"Indrojeet Chakraborty,&nbsp;Sreejith S,&nbsp;Sovit Kumar Pradhan","doi":"10.1002/cta.4405","DOIUrl":null,"url":null,"abstract":"<div>\n \n <p>In this paper, two separate q-Z source-based three-port converters (TPC) with modified bidirectional networks (BDNs) that offer significant voltage gain for photovoltaic (PV)-battery applications are proposed. Both designs allow the converter operation to be carried out in four different modes where the power from primary source can flow to the battery as well as the load and the battery alone can also feed power to the load, at lower duty cycle. The designs are based on a q-Z source converter and use a modified bidirectional path to accommodate the battery port. The main advantage of using one of the two proposed topology is that it provides a common ground for the primary source input (PV), the bidirectional energy storage port, and the output port. In addition to the above mentioned four modes of operation, in the proposed topology, an external switch can be used to charge the battery from the PV source in the absence of the load as well. On the basis of these two distinct advantages, one of the two designs is analyzed in detail. A noncomplex control algorithm is designed to facilitate the battery operation depending upon load power requirement. There are two different duty ratios to control the operation of five MOSFETs to regulate the output voltage. In addition, the converter offers suitable features such as low voltage stress (V\n<span></span><math>\n <msub>\n <mrow></mrow>\n <mrow>\n <mi>s</mi>\n <mi>t</mi>\n <mi>r</mi>\n <mi>e</mi>\n <mi>s</mi>\n <mi>s</mi>\n </mrow>\n </msub></math>) across devices, continuous input current, and common ground (comm.g.) for all three ports, to be used for renewable energy source (RES) applications. The validation of the analytical analysis of the converter is done in a Matlab simulink environment, and the results are presented. For validating the performance of the proposed converter, a 250-V, 450-W prototype is implemented and tested at 10 kHz. The converter in stand-alone mode can attain an efficiency of around 94.5%.</p>\n </div>","PeriodicalId":13874,"journal":{"name":"International Journal of Circuit Theory and Applications","volume":"53 9","pages":"5314-5337"},"PeriodicalIF":1.6000,"publicationDate":"2024-12-22","publicationTypes":"Journal Article","fieldsOfStudy":null,"isOpenAccess":false,"openAccessPdf":"","citationCount":"0","resultStr":"{\"title\":\"A q-Z Source-Based Modified Bidirectional Three-Port Converter for Battery-Assisted Solar PV Applications\",\"authors\":\"Indrojeet Chakraborty,&nbsp;Sreejith S,&nbsp;Sovit Kumar Pradhan\",\"doi\":\"10.1002/cta.4405\",\"DOIUrl\":null,\"url\":null,\"abstract\":\"<div>\\n \\n <p>In this paper, two separate q-Z source-based three-port converters (TPC) with modified bidirectional networks (BDNs) that offer significant voltage gain for photovoltaic (PV)-battery applications are proposed. Both designs allow the converter operation to be carried out in four different modes where the power from primary source can flow to the battery as well as the load and the battery alone can also feed power to the load, at lower duty cycle. The designs are based on a q-Z source converter and use a modified bidirectional path to accommodate the battery port. The main advantage of using one of the two proposed topology is that it provides a common ground for the primary source input (PV), the bidirectional energy storage port, and the output port. In addition to the above mentioned four modes of operation, in the proposed topology, an external switch can be used to charge the battery from the PV source in the absence of the load as well. On the basis of these two distinct advantages, one of the two designs is analyzed in detail. A noncomplex control algorithm is designed to facilitate the battery operation depending upon load power requirement. There are two different duty ratios to control the operation of five MOSFETs to regulate the output voltage. In addition, the converter offers suitable features such as low voltage stress (V\\n<span></span><math>\\n <msub>\\n <mrow></mrow>\\n <mrow>\\n <mi>s</mi>\\n <mi>t</mi>\\n <mi>r</mi>\\n <mi>e</mi>\\n <mi>s</mi>\\n <mi>s</mi>\\n </mrow>\\n </msub></math>) across devices, continuous input current, and common ground (comm.g.) for all three ports, to be used for renewable energy source (RES) applications. The validation of the analytical analysis of the converter is done in a Matlab simulink environment, and the results are presented. For validating the performance of the proposed converter, a 250-V, 450-W prototype is implemented and tested at 10 kHz. The converter in stand-alone mode can attain an efficiency of around 94.5%.</p>\\n </div>\",\"PeriodicalId\":13874,\"journal\":{\"name\":\"International Journal of Circuit Theory and Applications\",\"volume\":\"53 9\",\"pages\":\"5314-5337\"},\"PeriodicalIF\":1.6000,\"publicationDate\":\"2024-12-22\",\"publicationTypes\":\"Journal Article\",\"fieldsOfStudy\":null,\"isOpenAccess\":false,\"openAccessPdf\":\"\",\"citationCount\":\"0\",\"resultStr\":null,\"platform\":\"Semanticscholar\",\"paperid\":null,\"PeriodicalName\":\"International Journal of Circuit Theory and Applications\",\"FirstCategoryId\":\"5\",\"ListUrlMain\":\"https://onlinelibrary.wiley.com/doi/10.1002/cta.4405\",\"RegionNum\":3,\"RegionCategory\":\"工程技术\",\"ArticlePicture\":[],\"TitleCN\":null,\"AbstractTextCN\":null,\"PMCID\":null,\"EPubDate\":\"\",\"PubModel\":\"\",\"JCR\":\"Q3\",\"JCRName\":\"ENGINEERING, ELECTRICAL & ELECTRONIC\",\"Score\":null,\"Total\":0}","platform":"Semanticscholar","paperid":null,"PeriodicalName":"International Journal of Circuit Theory and Applications","FirstCategoryId":"5","ListUrlMain":"https://onlinelibrary.wiley.com/doi/10.1002/cta.4405","RegionNum":3,"RegionCategory":"工程技术","ArticlePicture":[],"TitleCN":null,"AbstractTextCN":null,"PMCID":null,"EPubDate":"","PubModel":"","JCR":"Q3","JCRName":"ENGINEERING, ELECTRICAL & ELECTRONIC","Score":null,"Total":0}
引用次数: 0

摘要

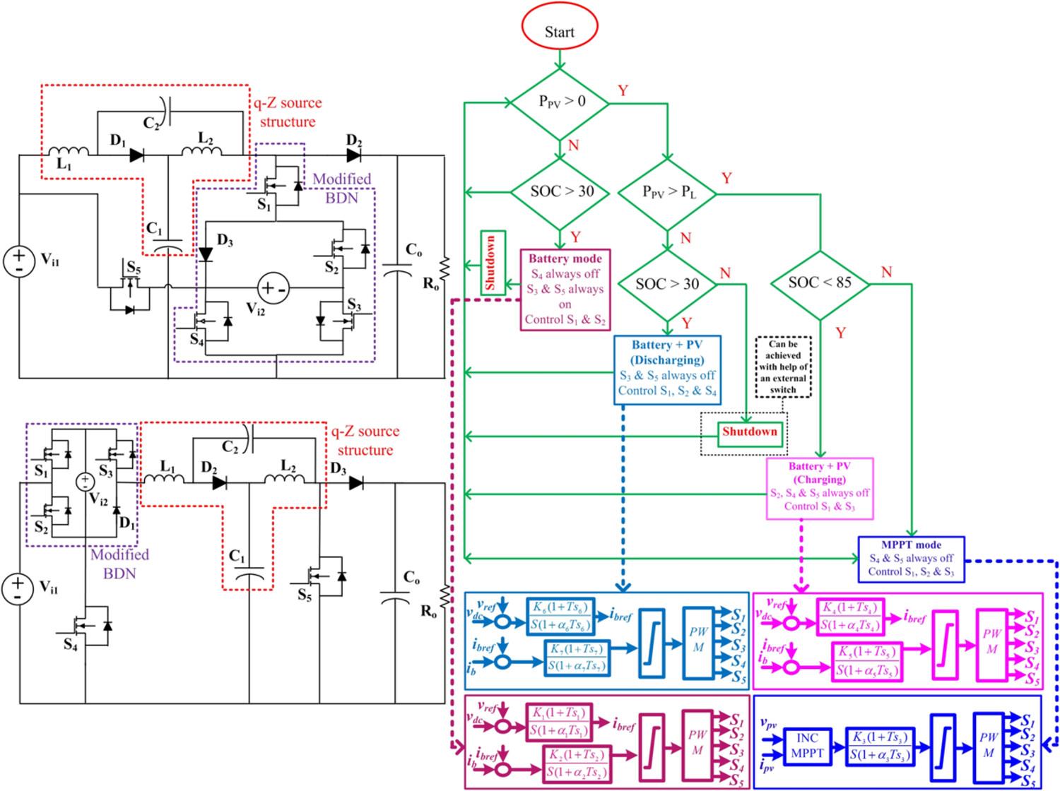
本文提出了两个独立的基于q-Z源的三端口转换器(TPC),它们具有改进的双向网络(bdn),可为光伏(PV)电池应用提供显著的电压增益。这两种设计都允许转换器在四种不同的模式下运行,其中一次电源的功率可以流向电池和负载,电池也可以在较低的占空比下向负载供电。该设计基于q-Z源转换器,并使用改进的双向路径来容纳电池端口。使用两种提出的拓扑之一的主要优点是,它为一次电源输入(PV)、双向储能端口和输出端口提供了一个公共接地。除了上述四种工作模式外,在所提出的拓扑结构中,还可以使用外部开关在没有负载的情况下从光伏电源为电池充电。基于这两种不同的优点,对其中一种设计进行了详细分析。设计了一种简单的控制算法,便于电池根据负载功率需求进行操作。有两种不同的占空比来控制五个mosfet的工作,以调节输出电压。此外,该转换器还提供了合适的特性,例如跨设备的低电压应力(V s至V s)、连续输入电流和所有三个端口的共地(comm.g.),可用于可再生能源(RES)应用。在Matlab simulink环境下对该转换器进行了分析分析验证,并给出了分析结果。为了验证所提出的转换器的性能,实现了一个250 v, 450 w的原型,并在10 kHz下进行了测试。该转换器在独立模式下的效率可达94.5%左右。
本文章由计算机程序翻译,如有差异,请以英文原文为准。

A q-Z Source-Based Modified Bidirectional Three-Port Converter for Battery-Assisted Solar PV Applications

A q-Z Source-Based Modified Bidirectional Three-Port Converter for Battery-Assisted Solar PV Applications

In this paper, two separate q-Z source-based three-port converters (TPC) with modified bidirectional networks (BDNs) that offer significant voltage gain for photovoltaic (PV)-battery applications are proposed. Both designs allow the converter operation to be carried out in four different modes where the power from primary source can flow to the battery as well as the load and the battery alone can also feed power to the load, at lower duty cycle. The designs are based on a q-Z source converter and use a modified bidirectional path to accommodate the battery port. The main advantage of using one of the two proposed topology is that it provides a common ground for the primary source input (PV), the bidirectional energy storage port, and the output port. In addition to the above mentioned four modes of operation, in the proposed topology, an external switch can be used to charge the battery from the PV source in the absence of the load as well. On the basis of these two distinct advantages, one of the two designs is analyzed in detail. A noncomplex control algorithm is designed to facilitate the battery operation depending upon load power requirement. There are two different duty ratios to control the operation of five MOSFETs to regulate the output voltage. In addition, the converter offers suitable features such as low voltage stress (V s t r e s s ) across devices, continuous input current, and common ground (comm.g.) for all three ports, to be used for renewable energy source (RES) applications. The validation of the analytical analysis of the converter is done in a Matlab simulink environment, and the results are presented. For validating the performance of the proposed converter, a 250-V, 450-W prototype is implemented and tested at 10 kHz. The converter in stand-alone mode can attain an efficiency of around 94.5%.

求助全文
通过发布文献求助,成功后即可免费获取论文全文。 去求助
来源期刊
International Journal of Circuit Theory and Applications
International Journal of Circuit Theory and Applications 工程技术-工程:电子与电气
CiteScore
3.60
自引率
34.80%
发文量
277
审稿时长
4.5 months
期刊介绍: The scope of the Journal comprises all aspects of the theory and design of analog and digital circuits together with the application of the ideas and techniques of circuit theory in other fields of science and engineering. Examples of the areas covered include: Fundamental Circuit Theory together with its mathematical and computational aspects; Circuit modeling of devices; Synthesis and design of filters and active circuits; Neural networks; Nonlinear and chaotic circuits; Signal processing and VLSI; Distributed, switched and digital circuits; Power electronics; Solid state devices. Contributions to CAD and simulation are welcome.
×
引用
GB/T 7714-2015
复制
MLA
复制
APA
复制
导出至
BibTeX EndNote RefMan NoteFirst NoteExpress
×
提示
您的信息不完整,为了账户安全,请先补充。
现在去补充
×
提示
您因"违规操作"
具体请查看互助需知
我知道了
×
提示
确定
请完成安全验证×
copy
已复制链接
快去分享给好友吧!
我知道了
右上角分享
点击右上角分享
0
联系我们:info@booksci.cn Book学术提供免费学术资源搜索服务,方便国内外学者检索中英文文献。致力于提供最便捷和优质的服务体验。 Copyright © 2023 布克学术 All rights reserved.
京ICP备2023020795号-1
ghs 京公网安备 11010802042870号
Book学术文献互助
Book学术文献互助群
群 号:604180095
Book学术官方微信