Instability Mitigation of Constant Power Load in Microgrid

IF 2.9 4区 综合性期刊 Q1 Multidisciplinary
Mohamed A. Hassan, Muhammed Y. Worku, Abdelfattah A. Eladl, Mohamed R. Elkadeem, Md Ismail Hossain, Mohammad A. Abido
{"title":"Instability Mitigation of Constant Power Load in Microgrid","authors":"Mohamed A. Hassan, Muhammed Y. Worku, Abdelfattah A. Eladl, Mohamed R. Elkadeem, Md Ismail Hossain, Mohammad A. Abido","doi":"10.1007/s13369-024-08813-0","DOIUrl":null,"url":null,"abstract":"<p>This paper proposes a novel stabilizing control method aimed at overcoming the instability challenges posed by the negative incremental resistance characteristics of a constant power load (CPL) within an autonomous microgrid (MG). The proposed stabilization technique integrates a power derivative-integral term with conventional droop control, strategically applied to enhance the MG's dynamic stability in the presence of CPL. The considered MG model, encompassing three inverter-based distributed generations (DGs), a constant impedance load (CIL), and CPL, is meticulously developed and simulated using MATLAB environment. Phase Locked Loop (PLL) is employed to synchronize the CPL with MG. The proposed controller is a key highlight, featuring optimally designed and tuned controller parameters for all DGs, CPL, and PLL. Particle Swarm Optimization (PSO) and Genetic Algorithm (GA) are employed to address the challenges linked to the laborious tuning process of controllers. The simulation results, which include scenarios involving three-phase faults and step changes, provide compelling evidence of the proposed controller's superior performance compared to conventional droop scheme. Furthermore, a comparative analysis is conducted to affirm and quantify the enhancements achieved through the proposed modified droop PSO-based MG controller concerning transient response. The results obtained emphasize the effectiveness of the proposed approach in simultaneously minimizing both overshoot and settling time. In comparison with the conventional controller, the proposed controller demonstrates a substantial decrease in percentage overshoot for the active power of DG3 and DC voltage of the CPL, with values of 93.89 and 99.9%, respectively. The corresponding improvements in settling time are notable, showcasing reductions of 83.11% for the active power of DG3 and 66.1% for the DC voltage of the CPL. When compared to the GA-based controller, the proposed controller exhibits significant percentage overshoot reductions for and DC voltage of the CPL, achieving 79.42 and 99.8%, respectively. Additionally, the settling time records noteworthy improvements, with reductions of 76.19% for the active power of DG3 and 57.57% for the DC voltage of the CPL. To further validate the real-world applicability and effectiveness of the proposed method, a real-time digital simulator (RTDS) is employed. The RTDS experiments results confirm the proposed scheme's ability to enhance MG stability, substantiating the simulation findings. This holistic approach, encompassing theoretical modeling, simulation studies, and real-time validation, establishes the proposed stabilizing control method as a promising and effective solution for mitigating instability issues associated with CPL in autonomous MGs.</p>","PeriodicalId":8109,"journal":{"name":"Arabian Journal for Science and Engineering","volume":"50 1","pages":""},"PeriodicalIF":2.9000,"publicationDate":"2024-03-27","publicationTypes":"Journal Article","fieldsOfStudy":null,"isOpenAccess":false,"openAccessPdf":"","citationCount":"0","resultStr":null,"platform":"Semanticscholar","paperid":null,"PeriodicalName":"Arabian Journal for Science and Engineering","FirstCategoryId":"103","ListUrlMain":"https://doi.org/10.1007/s13369-024-08813-0","RegionNum":4,"RegionCategory":"综合性期刊","ArticlePicture":[],"TitleCN":null,"AbstractTextCN":null,"PMCID":null,"EPubDate":"","PubModel":"","JCR":"Q1","JCRName":"Multidisciplinary","Score":null,"Total":0}
引用次数: 0

Abstract

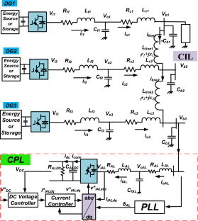
This paper proposes a novel stabilizing control method aimed at overcoming the instability challenges posed by the negative incremental resistance characteristics of a constant power load (CPL) within an autonomous microgrid (MG). The proposed stabilization technique integrates a power derivative-integral term with conventional droop control, strategically applied to enhance the MG's dynamic stability in the presence of CPL. The considered MG model, encompassing three inverter-based distributed generations (DGs), a constant impedance load (CIL), and CPL, is meticulously developed and simulated using MATLAB environment. Phase Locked Loop (PLL) is employed to synchronize the CPL with MG. The proposed controller is a key highlight, featuring optimally designed and tuned controller parameters for all DGs, CPL, and PLL. Particle Swarm Optimization (PSO) and Genetic Algorithm (GA) are employed to address the challenges linked to the laborious tuning process of controllers. The simulation results, which include scenarios involving three-phase faults and step changes, provide compelling evidence of the proposed controller's superior performance compared to conventional droop scheme. Furthermore, a comparative analysis is conducted to affirm and quantify the enhancements achieved through the proposed modified droop PSO-based MG controller concerning transient response. The results obtained emphasize the effectiveness of the proposed approach in simultaneously minimizing both overshoot and settling time. In comparison with the conventional controller, the proposed controller demonstrates a substantial decrease in percentage overshoot for the active power of DG3 and DC voltage of the CPL, with values of 93.89 and 99.9%, respectively. The corresponding improvements in settling time are notable, showcasing reductions of 83.11% for the active power of DG3 and 66.1% for the DC voltage of the CPL. When compared to the GA-based controller, the proposed controller exhibits significant percentage overshoot reductions for and DC voltage of the CPL, achieving 79.42 and 99.8%, respectively. Additionally, the settling time records noteworthy improvements, with reductions of 76.19% for the active power of DG3 and 57.57% for the DC voltage of the CPL. To further validate the real-world applicability and effectiveness of the proposed method, a real-time digital simulator (RTDS) is employed. The RTDS experiments results confirm the proposed scheme's ability to enhance MG stability, substantiating the simulation findings. This holistic approach, encompassing theoretical modeling, simulation studies, and real-time validation, establishes the proposed stabilizing control method as a promising and effective solution for mitigating instability issues associated with CPL in autonomous MGs.

Abstract Image

缓解微电网恒功率负载的不稳定性
本文提出了一种新型稳定控制方法,旨在克服自主微电网(MG)中恒功率负载(CPL)的负增量电阻特性所带来的不稳定性挑战。所提出的稳定技术将功率导积分项与传统的下垂控制相结合,战略性地增强了 MG 在 CPL 存在时的动态稳定性。所考虑的 MG 模型包括三个基于逆变器的分布式发电(DG)、一个恒定阻抗负载(CIL)和 CPL,使用 MATLAB 环境进行了细致的开发和仿真。采用锁相环 (PLL) 使 CPL 与 MG 同步。所提出的控制器是一大亮点,其特点是对所有 DG、CPL 和 PLL 的控制器参数进行了优化设计和调整。粒子群优化(PSO)和遗传算法(GA)被用来解决与控制器费力的调整过程相关的难题。仿真结果包括涉及三相故障和阶跃变化的场景,有力地证明了与传统的下垂方案相比,所提出的控制器具有更优越的性能。此外,还进行了对比分析,以肯定和量化基于 PSO 的 MG 控制器在瞬态响应方面的改进。分析结果表明,所提出的方法能同时最大限度地减少过冲和稳定时间。与传统控制器相比,拟议控制器大幅降低了 DG3 有功功率和 CPL 直流电压的过冲百分比,分别为 93.89% 和 99.9%。相应的稳定时间也有显著改善,DG3 有功功率和 CPL 直流电压的稳定时间分别缩短了 83.11% 和 66.1%。与基于 GA 的控制器相比,拟议控制器显著降低了 CPL 直流电压和有功功率的过冲百分比,分别达到 79.42% 和 99.8%。此外,稳定时间也有显著改善,DG3 的有功功率和 CPL 的直流电压分别降低了 76.19% 和 57.57%。为了进一步验证所提方法在现实世界中的适用性和有效性,使用了实时数字仿真器(RTDS)。RTDS 实验结果证实了所提方案增强 MG 稳定性的能力,从而证实了仿真结果。这种包含理论建模、仿真研究和实时验证的整体方法,使所提出的稳定控制方法成为缓解自主式导航仪 CPL 相关不稳定性问题的一种有前途的有效解决方案。
本文章由计算机程序翻译,如有差异,请以英文原文为准。
求助全文
约1分钟内获得全文 求助全文
来源期刊
Arabian Journal for Science and Engineering
Arabian Journal for Science and Engineering 综合性期刊-综合性期刊
CiteScore
5.20
自引率
3.40%
发文量
0
审稿时长
4.3 months
期刊介绍: King Fahd University of Petroleum & Minerals (KFUPM) partnered with Springer to publish the Arabian Journal for Science and Engineering (AJSE). AJSE, which has been published by KFUPM since 1975, is a recognized national, regional and international journal that provides a great opportunity for the dissemination of research advances from the Kingdom of Saudi Arabia, MENA and the world.
×
引用
GB/T 7714-2015
复制
MLA
复制
APA
复制
导出至
BibTeX EndNote RefMan NoteFirst NoteExpress
×
提示
您的信息不完整,为了账户安全,请先补充。
现在去补充
×
提示
您因"违规操作"
具体请查看互助需知
我知道了
×
提示
确定
请完成安全验证×
copy
已复制链接
快去分享给好友吧!
我知道了
右上角分享
点击右上角分享
0
联系我们:info@booksci.cn Book学术提供免费学术资源搜索服务,方便国内外学者检索中英文文献。致力于提供最便捷和优质的服务体验。 Copyright © 2023 布克学术 All rights reserved.
京ICP备2023020795号-1
ghs 京公网安备 11010802042870号
Book学术文献互助
Book学术文献互助群
群 号:604180095
Book学术官方微信